挖沙船對大多數人來說并不陌生,但挖沙船結構卻相對復雜。作為采掘沙石、沙礦的機械設備,并且在采沙、選礦等作業中發揮著巨大的作用,可以稱之為水上聯合工廠。下面簡單介紹一下挖沙船結構及功能。挖沙船一般為電動遷移式或柴油機械動力式。船體采用拼裝式箱型結構。包含有挖掘裝置、篩選裝置、提升裝置、傳送裝置等。通過電機驅動挖斗上料,石塊通過篩選傳由輸送帶傳出,沙子由輸送帶傳到指定地點。大型河道采沙船機械化和自動化程度極高,一條挖沙船船即可成為一個生產單位,可以實行采沙、沙石分離、粗沙細沙分離、附帶金沙提取全過程。
柴油發電機組2套,挖沙時主發電機組工作,休息時使用小發電機組。主發電機組一般選型為主挖斗電機功率的2倍以上。主要電機有:主挖斗電機、副挖斗電機、錨機電機、循環水泵、篩籠傳動電機、斗橋提升電機、挖斗輔傳電機。
挖沙船主電機啟動一般采用自耦降壓啟動方式,其他100KW以下電機采用星/三角轉換啟動方式。
存在弊端:主電機帶載啟動時3~6倍的額定電流,往往會造成發電機組過載報警,其他100KW以下電機啟動時的接觸器頻繁切換,打火現象嚴重,斷路器、接觸器往往需要放大幾倍選型。另外:電機繞組流過過大的電流時,繞組瞬間發熱嚴重,加速絕緣老化,甚至于燒毀電機,造成電網波動很大,發電機保護停機。啟動瞬間過大的機械沖擊力,會造成電機軸承、減速機、齒輪箱非正常磨損,縮短機械使用壽命。柴油機組耗油率嚴重偏大、機組維護周期頻繁、接觸器、斷路器容易損壞。
現場工藝要求:啟動/停止均由外部控制臺操作,外部電位器調速、兩臺電機同步運行、主機故障從機停止工作。
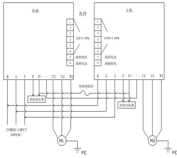
變頻器實現同步運行:選取安邦信AM300系列挖沙機械專用變頻器400KW兩臺,標配2臺直流電抗器,共直流母線,定義一臺主機一臺從機,主機實現控制,從機只作監控。主機與從機之間通過光纖通訊(PWM傳送及故障互鎖),確保輸出同步。
變頻器主回路圖:

控制回路圖:
改造效果:節能改造后,操作方便、簡單,電機可以平滑的啟動,解決了主電機啟動時的沖擊電流;
減少了機械及電器部分的維護周期同時延長其壽命,大大減少了使用成本;
發電機組的非正常保護停機次數減少;
變頻器本身具有輸出過電流、過電壓、缺相、電機過載等等保護功能;
現在油價越來越貴,改造后在相同的使用條件下,用油量大大減少,相應的減少了單位產品的成本;
挖沙機械專用變頻器的日常保養、維護及注意事項
1.線路比較長,船上振動較大,注意導線絕緣層破損。
2.船上濺水較多,注意液體的浸入。
3.夏天船上溫度較高,注意環境的溫度變化,保持好良好的通風環境。
4.改造后的設備運行安全、可靠,達到了挖沙船工作的工藝要求。同時減輕了勞動強度,提高了生產率,省能、環保,一舉多得。